Wiring for staging yard

Trains run counter clockwise. An arriving train will run at the back side
over the transiton track and then arrive at the track. There're 6 tracks for
arriving trains. Each track has an ON-OFF switch, I think, even with DCC this
is a good idea for staging tracks.
This will be the staging yard panel.
 |
There's one switch "a" for arriving (IN) and departing
trains (OUT). And there're two rotary switches "b" and "c"
with six positions each. The left one is for arriving trains and the
right one for departing trains.
|
How did I power my Tortoises?
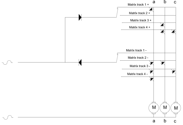
At first an example with four tracks:

The turnouts are labeled with a, b and c. And they have normal position,
straight with + and the reverse position with -. |

Each Tortoise gets at one contact ground and with the other contact
plus or minus! |

This makes the diode matrix:

From the rotary switch comes plus or minus.